emilspec
An Integrated Publishing, Inc. Site
eMilSpec
An Integrated Publishing Website
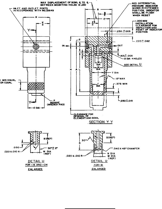
MIL-PRF-81836-1 Filter, Fluid, Pressure, Hydraulic, 5000 Psi, 3 Micron Absolute, Type A, Mechanical Indicator
Pages
1
-
2
-
3
-
4
-
5
MIL-PRF-81836/1B
FIGURE
1. Configuration and dimensions.
2
For Parts Inquires submit RFQ to
Parts Hangar, Inc.
© Copyright 2015 Integrated Publishing, Inc.
A Service Disabled Veteran Owned Small Business